Last modification: 01/19/08 19:26

Dallas' Gear Review
 AMT SS-20 Tube Guitar Recording Preamp

fig. 1 front

fig. 2 back

(click pics to enlarge)

Note: This review first appeared on Harmony Central, but has been updated and presented here in a nicer format. Some thoughts in regard to its circuit design follow.

9/1/08: Don't forget to download the much improved new User/Service Manual, which just came out ( now in English!)

Product: AMT Electronics SS-20
Price Paid: USD 349.99 (street) $419.95 (list)

Ease of Use : 9
The SS-20 is my second pedal from AMT. The California Sound, my first, was such a nice unit that it gave me the confidence to buy their top-of-the-line tube pedal sight unseen. The helpful staff at AMT USA had recommended this one and a couple others from their (vast!) lineup after describing the tone I was aiming for, namely warm, organic heavily saturated Marshall tones ala H.I.M. and John Sykes. For reference, my main "Go To" tube pedal up to this point had been the Damage Control Demonizer.

There's nothing hard to use about this pedal, once you've figured out what some of the more obscure knobs (Gain CR 1-2-3: Crunch Sensitivity Switch) and jacks (Send & Receive jacks on a fuzz pedal? Why? Because they're pre Cabinet) do. It's basically a 2.5 channel tube combo in a box with optional cabinet emulation for recording. ( Neither the SS-20 manual nor the reps I spoke with had much to say about the Crunch Sensitivity switch - but if the SS-10 manual is any indication there is a bit of "Crunch Pre-EQ" shaping going on, which means that the extra chunk at the high switch settings is not due to distortion alone.)

In style with AMT's Cold-War era theme, the SS-20 is named after a two-stage Soviet nuclear missile, represented in miniature form here as knobs for the two channels!

Sound Quality : 10
I'm using the SS-20 mainly for recording and reamping. If you're a Line6 GearBox user, it's an absolute joy to turn off the amp & cab models in GearBox and just use it as an FX back-end for the SS-20.

Noise is not an issue - it's a very quiet pedal, even at the highest gain settings. The Fender Twin-styled clean section is very clean indeed; Tele lovers playing country with a little "kick" should enjoy this. The Crunch channel, meanwhile, should be great for sounds in between Foreigner, say, Scorpions, and Accept. There are many tonal options here, all of which pretty much identify with "hard rock" as opposed to, say, tweedy road-housy Bob Segerish tones. So if you've got a ponytail and a Paul Reed Smith, this pedal may be a bit too ballsy for you. Likewise, if you're main thing is death-death-death, this pedal is probably too elegant for you. Get the picture?

The lead channel shares all the knobs of the Crunch channel except for the three-position Crunch Overdrive select switch and gain. It's smooth, liquid, and silky - a marvelous high-gain lead tone that's noise-free to boot.

Reliability : 10
Reliability looks good - the case and switches are of similar heft to what MXR used to use in things like the Distortion Plus. But, there is a 12AX7 in it after all - so I wouldn't go throwing it at roadies or whatever.

Customer Support : 10
AMT is a hoot to talk to, when you can get ahold of them. Their main website is in Russian but the American and European sites are in English, with all of them very devoted to their customers and Trying Real Hard. Curiously, the European site claims a lifetime warranty on everything they make, but the US registration card that came with my unit described a 12-mo. warranty with "a service life of seven years." Since repairs seem to mean mailing the pedal off to Russia, I'd recommend having a few extras around if you can't live without it.

Overall Rating : 10
I've completely happy with this pedal, and would buy another one in an instant. I've been playing for over 20 years, have played through mountains of gear, and freely move between tube, solid-state and modelling gear - whatever seems to work best today. There are a few tones (the Bob Seger-ishy ones come to mind) that the Demonizer does more authentically, but this is my go-to pedal for hard rock right now. It's a very, very solid tonal foundation that you can build on, as opposed to merely trying to improve because something "ain't quite right about it."


AMT SS-20 Direct Recording Demos
1. Plain Guitar
2: Reamped (w/bass & FX)
3: Full Mix
4. Crunch Example (w/Tube Zone overdrive)
Dimitar Tracks
Crunch Tone
Full Track
YouTube Video #1
YouTube Video #2
Jozef Pilasanovic-Yoza Tracks (www.yo-za.com)
G&L Clean Direct
Stereo Reamped (no cab out on left, cab emu out on right)

Plusses:

A great-sounding three-channel preamp tube pedal about the size of two decks of cards (119mm x 103mm x 61mm )
Sparkles up your tracks with gently warmed-up clean Fender sounds (doubles as a gentle overdrive) or invite John Sykes over for a cup 'o tea
Separate cabinet emulator outs for recording with FX send
Channels galore: 1 clean, 1 crunch (w/3 drive variations), & 1 lead (basically a preset variation of Ch 2 w/overdrive)
Hand-built, yet uses modern surface-mount construction methods
Quiet, even at highest levels of gain

Minuses:

Pricey ($349 USD) and rather hard to find. Online sources incl. www.pedalgeek.com, www.pedalspluseffectswarehouse.com, www.thevintagesound.com & www.musiciansfriend.com.
Lifetime warranty (at least according to the European site), but repairs mean shipping back to Siberia
Crunch sensitivity switch is a bit difficult to flip without accidentally brushing surrounding knobs (use a toothpick)
Crunch channel's Treble knob has a very wide range, making its "sweet spot" rather narrow

Wish List:

True bypass switch
Balanced mic out's
Desktop stand (see below)
Headphone jack
Sidechain gate in the FX loop, ala Boss NS-2
Pre-drive stage Demonizer-style compressor/limiter
Better documentation & support for non-Russians!

 

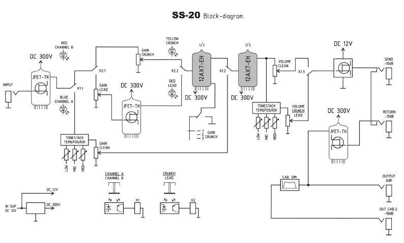
fig. 3 back cover removed fig. 4 Block diagram (click to enlarge)

 

Personal Observations: 

AMT makes a lot of distortion pedals - at the moment, we're talking 14 solid-state pedals, three single-tube pedals, two twin-tube pedals and a twin-tube rack preamp - all different. Analog Music Technology, indeed! Apart from the SS-10 rack unit (available in the U.S. only by special order) this single-tube unit is the most versatile pedal of their entire lineup. As has been pointed out elsewhere, the docs that come with the unit are a page of quasi-engineering marketing speak but from fig. 4 it's clear that what we have is a hybrid design with Class A JFET buffers (no op-amps) driving an Electro-Harmonix 12AX7 dual triode running at a common high (300V) anode voltage. An additional JFET in the Lead channel accounts for the extra dirt "when the gain is above 7", with some light saturation (according to the docs) happening somewhere in the output section. Could this be a side effect of running the device's FX Send JFET at 12V for output limiting purposes? Hmm...

BTW, if what you're looking for a bit of light preamp warmth along the lines of the ART TubeMP, take note of where the tone stack sits on this channel - pre-tube! Very nice for tonal shaping, light overdrive and bass guitar purposes.

Regarding the output section, the cab emu output adds a slight bit of noise which is noticeable only if you're running the unit as a front-end to something really high gain. Breaking out the lab gear measures this section as a resonant high-pass (12 dB/octave @ 135Hz) filter  followed by a resonant low-pass (30 dB/octave @ 4KHz)  with a small, broad midrange dip centered around 800Hz.  If you're looking to run the pedal as a tube-style direct box, the "neutral" EQ settings are: Clean channel, No Cab Emu, Volume full up, Gain Clean below 7 (unity gain = 9.6 [cab off] or 9.3 [cab on], but be aware that saturation starts around 7) Bass at 2.3, Middle full off and Treble at 2.7.

Note: If you're considering running this pedal dirty into consumer (-10dBv) gear or the clean channel of a guitar amp, use the cab emu out. But for best possible tone, consider bypassing your amp's built-in pre by plugging the SS-20's non-speaker emulated out directly into your head's FX return. This output runs at 0dBu (-2.21dBv), so unless your amp's FX loop is fixed at +4dBu, pushing your power amp shouldn't be a problem. I have it on good word that AMT's original sound samples were recorded this way, and it does sound best when auditioned in this fashion through my Celestion-loaded Flextone II. This brings up an important point: Don't think of the SS-20 as a tube distortion pedal... think of it as a tiny tube preamp!

The SS-20's front-panel silkscreen reads: "designed by V. Kampf and S. Marichev." Sergei Marichev is AMT's founder and chief designer - but who is V. Kampf?

fig. 5 acrylic base

fig. 6 mounted

The SS-20's small size makes it ideal for desktop use - but with so many knobs, you don't want it to lie flat. I had TAP Plastics fabricate this "Z"-angled display base (fig. 4) out of 3/16" polished acrylic, measuring 4 ¾” wide x 3 ¾” deep with a 1 ¼” riser and 1" front toe plate. The unit itself is resting on a set of clear rubber feet (not visible) to keep it secure in the base while providing a bit of clearance for its back panel air vent. The knobs are now easier to read, and the presentation looks great!

Contact:

www.amtelectronicsusa.com (USA site)
www.amtelectronicseurope.com (incl. company history w/background on Sergei)
www.amtelectronics.com (AMT HQ, in chilly West Siberia - translated link)
www.amtshop.com (incl. a preview of the "Legend Amps Series" and some other items not described elsewhere - translated link)
AMT Forums (features designers and users both - translated link)
AMT's own SS-20 Product Review (translated link)

P.S. If you ever thought about matching the SS-20 with an equally tiny tube power amp, The ZVEX Nano Head and ImpAmp are pretty darn cute. I'm just sayin'. <g>

Dallas' Gear Rating : (out of 5)
 


Copyright © 1996-2020 Rock Island Productions